CAD图纸
搜索
频道分类
3D模型
SU模型
贴图材质
全球案例
灵感图库
CAD图纸
方案文本
效果图
课程
一级分类
全部
CAD图库
家装空间
工装空间
园林景观
建筑设计
节点详图
机电设备
结构设计
二级分类
全部
建筑电气
电力工程
建筑给排水
园林景观给排水
市政给排水
水处理
建筑暖通
市政暖通
风格
全部
欧式古典
日式
后现代
地中海
新中式
法式
中式
北欧
混搭
田园
欧式简约
美式
东南亚
工业风
新古典
现代简约
其他
全部
免费
付费
VIP
综合
全部
[南宁]34万平超高层住宅小区给排水施工图(19栋住宅和..._建筑给排水_给排水图cad图纸
三所中学消防给排水泵房设计施工图_建筑给排水_给排水图cad图纸
[安徽]大型科技文化中心空调通风防排烟系统设计施工图..._建筑暖通cad图纸
[山东]高层办公建筑空调全系统及人防设计施工图(清华..._建筑暖通cad图纸
暖通设备、管道安装标准图cad图纸
暖通制图标准图库cad图纸
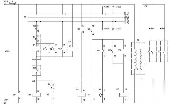
常用风机、水泵控制原理图_电气图cad图纸
某瓷器厂配电柜成套电气原理图_建筑电气_电气图cad图纸
110kV变电站典型设计图纸(七)_电气图cad图纸
洁净电子厂房空调设计施工图_建筑暖通cad图纸
某居住小区景观水景、喷灌施工图_园林景观给排水_给排水图cad图纸
会议系统系统图_电气图cad图纸
医院中心血站实验室空调通风及防排烟系统设计施工图(含..._建筑暖通cad图纸
[烟台]医院手术室净化工程全套施工图纸(净化_装饰_电气..._建筑暖通cad图纸
照明集中控制电路二次接线原理图_电气图cad图纸
某小区室外消防管网总平面图图_建筑给排水_给排水图cad图纸
[上海]综合体育馆空调通风设计全套施工图(风冷热泵、座..._建筑暖通cad图纸
发电厂强电施工图纸_电气图cad图纸
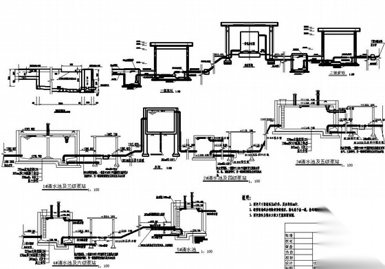
北京体育馆网球中心污水处理系统图纸cad图纸
上海某酒店风冷热泵设计图(含机房及配电)_建筑暖通cad图纸
天津某医院污水处理工程全套图纸cad图纸
某县城污水管网平面布置图_市政给排水_给排水图cad图纸
湖南博物馆暖通设计施工图_建筑暖通cad图纸
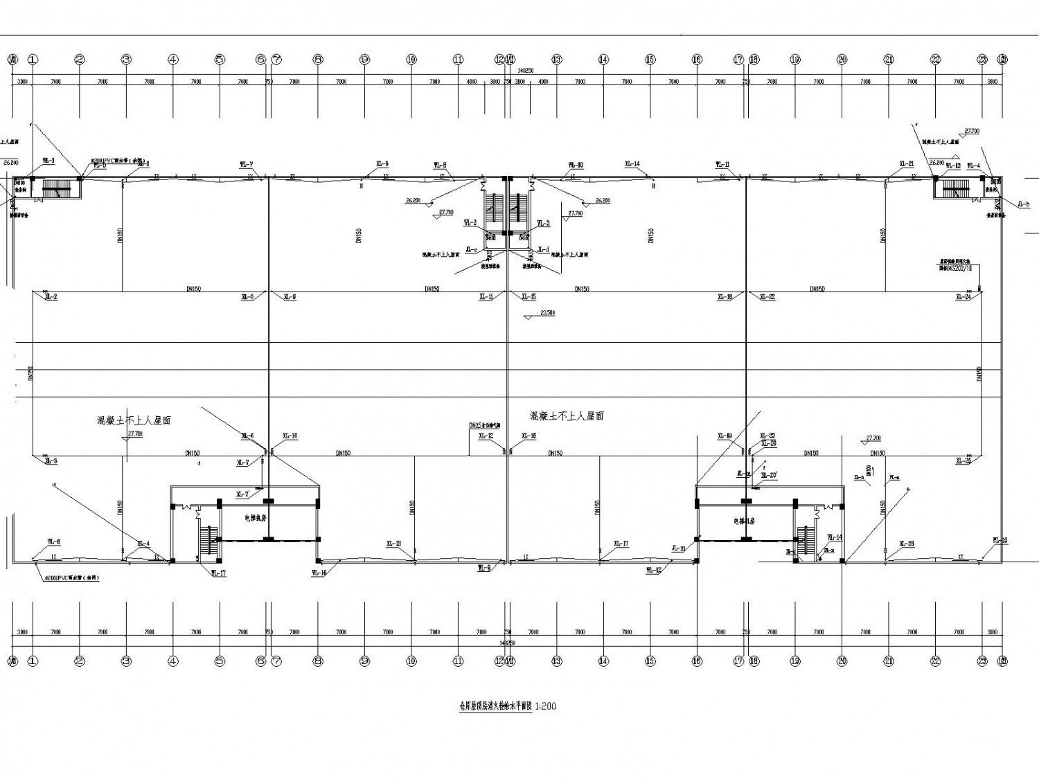
[南京]丙类多层仓库给排水消防施工图设计_建筑给排水_给排水图cad图纸
净化手术室建设装饰改造工程暖通设计_建筑暖通cad图纸
北京市小汤山医院暖通施工图_建筑暖通cad图纸
常用风机、水泵控制电路图_电气图cad图纸
某集中供水工程工艺流程及断面设计图_市政给排水_给排水图cad图纸
常规配电工程电气施工图纸_电气图cad图纸
某商业街市政综合管沟图纸_市政给排水_给排水图cad图纸
[上海]办公楼及仓储用地给排消防施工图_市政给排水_给排水图cad图纸
某小型给水厂工艺施工图cad图纸
顶管井施工图cad图纸
[深圳]68层超高层大厦及其附楼给排水全套图纸(大空间智..._建筑给排水_给排水图cad图纸
某政府办公楼超细干粉灭火系统方案图_建筑给排水_给排水图cad图纸
某1000方矩形清水池图纸cad图纸
全自动燃油(气)蒸汽锅炉设计图cad图纸
2m3混凝土化粪池中英文版本(通用)cad图纸
[内蒙古]医院手术室净化空调装修工程设计施工图(自取新..._建筑暖通cad图纸
[广东]别墅室外游泳池给排水工程设计图_建筑给排水_给排水图cad图纸
600KVA箱变电气图纸cad图纸
某500kV换流站空调自控系统深化设计图纸cad图纸
金华职业技术学院图书信息中心水暖电建筑结构全套图纸_建筑暖通cad图纸
某型号地下式消火栓安装图纸cad图纸
某工程临时用电配电系统图cad图纸
GGD型低压开关柜一次系统图cad图纸
建筑电气常用工程图例符号cad图纸
经典家装设计灯具布置施工图cad图纸
消防排烟风机控制电路cad图纸
偏沟式双箅雨水井详图cad图纸
避雷针在山墙上安装cad图纸
安铺旅馆装修工程给排水施工图_建筑给排水_给排水图cad图纸
软化水箱和生活热水水箱大样图cad图纸
某市城中村改造综合管沟大样图cad图纸
35kV及以下电缆敷设大样之室外电缆沟cad图纸
电除尘器全套加工制作图纸cad图纸
普通闸阀标准大样图cad图纸
消防泵房安装大样图cad图纸
明装吊顶式空调室内机安装大样图cad图纸
全自动布袋脉冲除尘器大样图cad图纸
累计已上架6561694个cad图纸 最近更新时间:12/8/2025, 16:23:47
上一页
1
2
3
4
5
下一页
相关cad图纸
最新cad图纸
友链QQ:3112979177
建筑电气cad图纸
电力工程cad图纸
建筑给排水cad图纸
园林景观给排水cad图纸
市政给排水cad图纸
水处理cad图纸
建筑暖通cad图纸
市政暖通cad图纸
消防给水系统cad图纸
其他机电图纸cad图纸
防排烟系统cad图纸
其他给排水cad图纸
电气图cad图纸
景观给排水cad图纸
景观电气cad图纸
火灾自动报警系统cad图纸
通风系统cad图纸
污水提升系统cad图纸
采暖系统cad图纸
通信网络系统cad图纸
客服
消息
收藏
下载
最近